固定式卷扬启闭机通俗点说就是指卷扬启闭机是固定不动的,常见的机型有四种,即QPQ型固定式卷扬启闭机、QPK快速闭门固定式卷扬启闭机、QHQ弧门卷扬式启闭机、QPG高扬程卷扬启闭机。具有启门力大,操作方便,安装简单,维护容易等优势特点。下面为您详细说明。

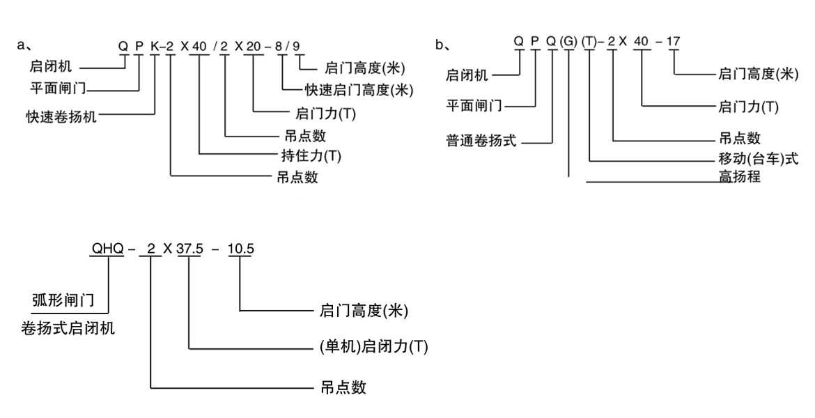
一、QPQ型固定式卷扬启闭机
启门力从5t-250t,从吊点数上可分为单吊点和双吊点两种,其中双吊点机型从驱动方式上可分为集中驱动和双驱动两种模式,63t以上的双吊点卷扬启闭机采用双驱动构造模式。可用于启闭各种平面闸门,比如定轮钢制闸门、滑动钢制闸门、铸铁闸门等。

二、QPK型快速卷扬启闭机
此机型的特点是闭门速度快,多用于事故闸和检修闸的启闭,是在QPQ机型的基础上,增加了缓冲装置,依靠闸门自重快速闭门,闭门速度4.1-5m/min。亦可分为单吊点和双吊点两种,双吊点的驱动模式与QPQ机型相同,63T以上采用双驱动,也就是两台卷扬式启闭机分别采用两个电机来驱动。

三、QHQ型弧门卷扬式启闭机
此机型相较于QPQ和QPK机型有所区别,主要是用来启闭弧形闸门的,需要注意的是它需要机架高度足够,同时钢丝绳绳偏不大的情况下才可使用,虽然从吊点数上来说与QPQ和QPK机型相同,也可分为单吊点和双吊点两种机型,但其双吊点机型从布置上来说分为二支点和三支点两种,当然驱动方式与QPQ型相同。按钢丝绳缠绕方式可分为单绳和双绳。

四、QPG型高扬程卷扬式启闭机
此机型的特点是扬程高,是在QPQ机型的基础上改进而来,特点是其卷筒有莱伯斯和普通形两种,莱伯斯卷筒采用折线形绳槽,设计合理,适用多层缠绕的高扬程卷扬机,普通型卷筒两端加挡圈,结构简单,经济实用,适用于较高扬程的两层缠绕高扬程卷扬机。当然其也可分为单吊点和双吊点两种,驱动方式上来说双吊点和QPQ型相同。

五、固定式卷扬启闭机优势特点
1、机型结构紧凑,承载能力大;
2、运行平稳可靠,安装维修简便;
3、该机型出厂配有上、下限位装置或机械式高度指示装置,机械式荷载控制装置和内置式手摇机构(400KN以下);
5、可按用户要求配置电子荷重指示和开度指示,实现现场和远程控制;
6、起重量变幅大:固定卷扬式启闭机的起重量可以根据需要进行调整,适应各种启闭力的需求,具有较大的灵活性。
六、固定式卷扬启闭机应用
广泛用于各种水利、水电工程。可对平面滑动、平面定轮及水泥闸门进行开启和关闭。在机架桥高度足够且绳偏角不大的情况下,可代替弧型门卷扬机和液压启闭机启闭弧型闸门,可减少设备投资。




